一、概述
液化石油氣組成測定是為了準確測定液化石油氣的組分,檢驗產品的質量,在兩個產品標準中,對于相應的產品都規定了C5及C5+的總含量上限指標,因為C5及C5+含量過多,就會造成液化石油氣揮發性減弱、密度增大,且使用時,罐內殘余多,使用戶的利益受到損害。
目前,我國的液化石油氣組成測定法標準有兩個,即GB/T 10410.3《液化石油氣組分測定法》和SH/T 0230《液化石油氣組成測定法》,均采用氣相色譜法來測定液化石油氣組分。由于GB 11174和GB 9052.1兩個產品標準中均引用SH/T 0230試驗方法,所以本節著重介紹該試驗方法。
二、原理
試樣在汽化裝置內被均勻汽化后,由載氣帶入色譜柱并被分離成單體組分,經熱導檢測器檢測記錄相應的檢測信號,并經數據處理,采用面積歸一法計算各組分的百分含量。
三、儀器設備
(1)氣相色譜儀:帶有熱導檢測器(靈敏度優于1000mV·mL/mg苯)和色譜數據處理機。
(2)汽化裝置:具有使液化石油氣均勻汽化的功能。
(3)四通閥。
(4)轉子流量計:流量范圍0~100mL/min。
四、試劑及材料
(1)十二醇/多孔硅珠(HDG-202A):80~100目色譜固定相。
(2)鄰苯二甲酸二丁酯:色譜固定液。
(3)6201擔體:60~80目。
(4)乙醚:化學純。
(5)變色硅膠。
(6)分子篩:干燥用。
五、試驗準備
1.鄰苯二甲酸二丁酯色譜柱的制備
按鄰苯二甲酸二丁酯色譜柱的配比,在天平上稱取鄰苯二甲酸二丁酯12g,溶于適量的乙醚中,然后慢慢加入40g6201擔體,攪拌均勻之后置于紅外燈下烘干或讓其自然風干,直至沒有乙醚氣味為止。然后將其填入色譜柱管(不銹鋼)中,要求填充緊密均勻。
2.十二/多孔硅珠(HDG-202A)色譜柱制備
將十二醇多孔硅珠(HDG-202A)色譜固定相填入柱管中,要求填充緊密均勻。
3.氣相色譜儀的改裝
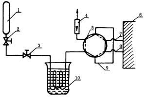
液化石油氣組成測定(氣相色譜法)的流程如圖1-6-2所示。氣相色譜儀的改裝主要對氣路進行改裝,要求是當C4組分出完后,轉動四通閥,可以反吹C5。如果使用鄰苯二甲酸二丁酯柱,在儀器靈敏度能夠達到檢出0.5%組成含量時,也可以不改裝儀器氣路。
目前,由于氣相色譜儀發展迅速,專用的煉廠氣分析儀和色譜柱都有成系列商品,用戶可購買煤廠氣分析儀或根據自己已有的設備,購買合適的煉廠氣色譜柱。
另外,由于油氣田液化石油氣只含有飽和烴,也可用OV系列或SE系列色譜柱進行分析。
4.色譜柱的老化
在測定前,需將柱箱升至合適的溫度進行色譜柱的老化。老化的溫度和時間如下。
?

鄰苯二甲酸二丁酯柱:溫度40~50℃老化1h。
十二醇/多孔硅珠(HDG-202A)柱:溫度80℃老化4~8h。
?
科技賦能,AI強安——談AI技術在石油…
危險化學品安全技術說明書(PDF版)
170種危險化學品安全技術說明書匯編
化工企業冬季安全生產須知——防火篇
化工企業冬季安全生產須知——防凍凝篇
有限空間作業如何預防窒息和中毒
有限空間作業切記注意安全!
夏季有限空間作業安全風險防范
危險化學品目錄(2015版)
危險化學品分類及其危險特性
對制度落實不到位的原因調查及解決辦…
職工安全生產的權利和義務
危險化學品的儲存
有限空間作業安全知識
柴油罐的存放
加油站安全知識手冊