??? 一、城市燃氣管網的運行管理
(一)基本任務
把燃氣安全的、不間斷的供給所有用戶是城市燃氣管網運行管理的基本任務。因此,應經常對燃氣管道及附屬設備檢查、維修,保證燃氣設施完好,迅速消除燃氣管網中出現的漏氣、損壞和故障。此外,還應負責新用戶的帶氣接管以及巡視燃氣管道所經之處,在距燃氣管道安全距離范圍以內有無違章建筑,并作及時處理,排除燃氣管網中排水器中的泄水,檢查閥門井是否完好,并排除集水等。
(二)燃氣管網運行的安全要求
燃氣管網的運行關系到城市供氣的安全,必須時刻注意,避免事故發生。
1.在燃氣管道進行帶氣檢修時,嚴禁明火。施工前必須作好一切準備工作,如熄滅各種明火,檢查周圍是否有易燃、易爆物品,施工場地是否牢固,準備好防毒面具等。到天棚、地溝、地板下、地下室維修時,應用防爆燈具,嚴禁用明火照明。嚴禁用燃氣和氧氣清掃管道。
2.在溝槽內切管、鉆孔、找漏時,嚴禁掏洞操作。帶氣操作時,溝槽上必須留一人觀察情況。
3.接到有漏氣通知后,必須立即組織搶修,杜絕事故。如一時找不出漏氣處,應立即報告上級。
4.在燃氣管道帶氣作業時,燃氣壓力不允許超過800Pa或小于200Pa。
5.對燃氣管線的巡視和對閥門井、地下構筑物的定期檢查應同時進行。低壓燃氣管道每月至少兩次,中壓和高壓燃氣管道每月一次。在巡視時,要檢查閥門井的完好程度和被燃氣污染的程度,定期排除集水器的冷凝水。此外,還要檢查離開燃氣管道兩側15m寬以內的閥井(給、排水,熱力,通訊,動力電纜井)、地下干管、地溝、人防、建筑物的地下室等處被燃氣污染的程度。
6.被燃氣污染的閥門井、地下室、人防、管溝等處,都有爆炸的危險。處理時,首先應通風,工作人員應戴防毒面具,地面上必須留一人;禁止吸煙、點火以及使用非防爆式燈等。閥井蓋應用不會產生火花的木棍小心打開,輕放地上,不可碰撞而產生火花。
二、燃氣管道泄漏檢查
由于燃氣管道埋在地下,處于隱蔽狀態,如果發生漏氣,泄漏的燃氣沿地下土層孔隙擴散,使查漏工作十分困難。可以根據燃氣濃度的大小確定大致的漏氣范圍。一般用下列方法查找。
1.鉆孔查漏
??? 定期沿著燃氣管道的走向,在地面上每隔一定距離(一般隔2~6m) 鉆一孔,用嗅覺或檢漏儀進行檢查。可根據竣工圖查對鉆孔處的管道埋深,防止鉆孔時損壞管道和防腐層。發現有漏氣時,再用加密孔眼辨別濃度,判斷出比較準確的漏氣點。對于鐵道、道路下的燃氣管道,可通過檢查井或檢漏管檢查是否漏氣。
2.挖探坑
??? 在管道位置或接頭位置上挖探坑,露出管道或接口,檢查是否漏氣。探坑的選擇,應結合影響管道漏氣的各種原因綜合分析而定。挖探坑后,即使沒有找到漏氣點,也可根據坑內燃氣味濃淡程度,大致確定漏氣點的方位,從而縮小查找范圍。
3.地下管線的井、室檢查
??? 地下燃氣管道漏氣時,燃氣會從土層的孔隙滲透至各類地下管線的窨井內,在查漏時,可將檢查管插入各類窨井內,憑嗅覺或檢漏儀器檢測有無泄漏燃氣。
4.植物生態觀察
??? 對鄰近燃氣管道的綠化樹木等的生態觀察,也是查漏的有效措施。如有泄漏,燃氣擴散到土壤中,將引起花草樹木的枝葉變黃,甚至枯死。
5.利用排水器的排水量判斷檢查
??? 燃氣管道的排水器須按期進行排水。若發現水量驟增,情況異常,應考慮是否地下水滲入排入器,由此推測燃氣管道可能破損泄漏,須進一步開挖檢查。
6.儀器檢漏
??? 各種類型的燃氣檢漏儀是根據不同燃氣的物理、化學性質設計制造的,應用較廣的有:
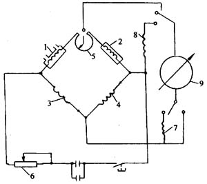
(1)半導體檢漏儀(又稱嗅敏檢漏儀)
??? 如圖1-13-5所示,用金屬氧化物(如二氧化錫、氧化鋅、氧化鐵等)半導體作為檢測原件(也稱嗅敏半導體元件),在預熱到一定溫度后,如果與燃氣接觸,就會在半導體表面產生接觸燃燒的生成物,從而使其電阻發生顯著變化。經過放大,顯示或報警電路,就會將檢測氣體的濃度轉換成電訊號指示出來。

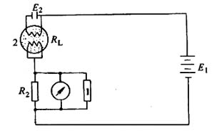
(2)熱觸媒檢漏儀
??? 見圖1-13-6。利用鉑螺旋絲作為觸媒,遇泄漏的燃氣,會在其表面發生氧化作用,氧化時所產生的能量會使鉑絲溫度上升,引起惠斯頓電橋4個橋臂之一的鉑絲電阻變化,使電橋各臂電阻值的比例關系失去平衡,電流計指針產生偏移,指示出不同的電流值。
(3)檢漏車通過取樣探測器連續地對車輛前方地面氣體取樣,用氫焰離子型燃氣檢測器連續地檢測、識別,并作記錄。氫焰離子檢漏儀是利用碳氫化合物進入氫焰后,使氫焰的導電性增大的原理制成的燃氣檢漏儀。被測燃氣中的碳氫化合物進入氫焰后, 在其中燃燒,并引起復雜的離子化火焰,具有導電性。在火焰兩邊設立對置電極,產生適當的電場和微電流。該電流的大小與被離子化了的碳氫化合物中碳的數量及被測燃氣的流速成比例。微電流通過高電阻變成數十毫伏到數伏的電壓,由于該信號的阻抗非常高,輸至功率放大器進行阻抗變換。從變換器輸出后,通過適當的阻抗與減弱器,在電流表上顯示出數值,由此即可得知被測燃氣的濃度。
利用此原理做成車載式、小推車及便攜式三種適用不同使用場所的燃氣檢漏儀。
三、燃氣管道的維修
1.燃氣管道維修工作的種類
??? 管通的維修工作按其規模性質分為例行性(中修)、計劃性(大修)和事故性(搶修)三種,一般性維修(小修)屬于日常性維護工作的內容。

例行性維修工作有以下項目:
(1)處理管道的微小漏氣(砂眼和裂縫);
(2)檢修管道閥門、分水器和其他附屬設備;施工周期1~4次/a;
(3)檢查和刷新管通陰極保護的檢查頭、里程樁和其他管線標志,1次/a;
(4)檢修通訊線路、清掃絕緣子,刷新桿號,1次/a;
(5)清除管道防護地帶的深根植物和雜草,1次/a;
(6)洪水后的季節性維修工作,1次/a;
(7)露天管道和設備涂漆,按需要。
計劃性維修工作按實際需要決定,其內容包括:
(1)更換已經損壞的管段,修焊穿孔和裂縫,更換絕緣層;
(2)更換切斷閥和干線閥門;
(3)檢查和維修水下穿越;
(4)部分或全部更換通信線和電桿;
(5)修筑和加固穿越跨越兩岸的護坡、保坎、開挖排水間等土建工程;
(6)有關更換陰極保護站的陽極、犧牲陽極、排流線等電化學保護裝置的維修工程;
(7)有關全部或部分更換壓縮機站,調壓計量站等站場管線的維修工程;
(8)有關部分或全部更換壓縮機站機組和輔助設備和零件的維修工程;
(9)管道的內涂工程等。
事故性維修指管道發生爆裂、堵塞等事故時被迫全部或部分停產進行的緊急維修工程,亦稱搶修。搶修工程的特點是沒有任何事先計劃,必須針對發生的情況,立即采取措施,連夜完成。這種工程應當由經過專門訓練,配備成套專用設備的專業隊伍施工。
2.燃氣管道上的動火維修作業
??? 動火作業是管道事故維修工程的基本施工方式。計劃性維修作業的動火應安排在管道負荷較小的時候。動火作業的內容和工序為:①開挖管間作業坑;②切斷管道;③在盡量減少氣體損失的原則下(如將切斷管段的氣體用移動式壓縮機轉入相鄰管段)排空管段;④關閉陰極保護電流,裝設雜散電流區的跨接線;⑤開隔離球孔;⑥裝隔離球;⑦切割、組裝;⑧焊接;⑨焊縫的外觀檢查和無損探傷;⑩取出隔離球;⑾排出施工段內的空氣;⑿封隔離球孔;⒀拆除跨接線;⒁修補絕緣層;⒂回填作業坑;⒃嚴密性試驗;⒄恢復陰極保護。
科技賦能,AI強安——談AI技術在石油…
危險化學品安全技術說明書(PDF版)
170種危險化學品安全技術說明書匯編
化工企業冬季安全生產須知——防火篇
化工企業冬季安全生產須知——防凍凝篇
有限空間作業如何預防窒息和中毒
有限空間作業切記注意安全!
夏季有限空間作業安全風險防范
危險化學品目錄(2015版)
危險化學品分類及其危險特性
對制度落實不到位的原因調查及解決辦…
職工安全生產的權利和義務
危險化學品的儲存
有限空間作業安全知識
柴油罐的存放
加油站安全知識手冊