#12 回車
關于發布《礦用產品安全標志申辦程序》等11個安全標志管理文件的通知
各省、自治區、直轄市、計劃單列市及新疆生產建設兵團安全生產監督管理局,各煤礦安全監察局及北京、新疆生產建設兵團煤礦安全監察辦事處,礦用產品安全標志辦公室:
礦用產品安全標志管理制度是保障礦山安全生產的重要制度。為進一步貫徹落實《安全生產法》、《行政許可法》、《國務院關于進一步加強安全生產工作的決定》(國發〔2004〕2號),推動安全標志管理工作程序化、規范化、制度化建設,增強透明度,現將重新修訂后的《礦用產品安全標志申辦程序》等11個安全標志管理文件予以發布(詳見附件),自發布之日起實施。
根據國家安全生產監督管理局(國家煤礦安全監察局)《關于貫徹落實〈國務院關于取消第二批行政審批項目和改變一批行政審批項目管理方式的決定〉有關工作的通知》(安監管技裝字〔2003〕68號)精神,礦用產品安全標志辦公室負責礦用產品安全標志的審核、發放和日常管理工作,并對所發放的安全標志負責。礦用產品安全標志辦公室要嚴格貫徹執行有關法律法規和本次發布的管理文件,完善管理體系,建立健全相關的技術性規范和內部管理制度,進一步增強責任感和為安全生產服務、為企業服務的意識,自覺接受監督,認真做好礦用產品安全標志的審核、發放工作,并加強對安全標志的監督管理。
各省級安全生產監督管理部門、煤礦安全監察機構要結合貫徹《行政許可法》和本次發布的管理文件,切實改變行政管理方式,強化礦山企業執行安全標志情況專項監督、監察,支持和監督礦用產品安全標志管理工作,充分發揮礦用產品安全標志管理制度在礦山安全生產中的重要作用。
國家安全生產監督管理局科技規劃司
二00四年八月十日
礦用產品安全標志申辦程序
一、礦用產品安全標志申辦程序種類
為科學、有效開展礦用產品安全標志工作,根據生產實際,礦用產品安全標志申辦程序分為已定型產品、未定型產品、新產品和進口產品四種程序。
1.1. 已定型產品安全標志申辦程序
已定型產品或安全標志有效期滿需換證的產品申辦安全標志的程序,主要包括:申請、技術審查、現場評審、產品抽樣檢驗、綜合審查。符合條件的,發放有效期為2~4年的安全標志證書。
2.2. 未定型產品安全標志申辦程序
未定型產品申辦安全標志的程序,主要包括:申請、技術審查、定型檢驗、現場評審、產品抽樣檢驗、綜合審查。符合條件的,發放有效期為2~4年的安全標志證書。
3.3. 新產品安全標志申辦程序
采用新材料、新技術和新工藝生產的新產品需進行工業性試驗的,申辦安全標志的程序,主要包括:申請、技術審查、產品檢驗、綜合審查。符合條件的,針對所檢驗的產品發放附有產品編號、有效期為6個月的安全標志證書。
4. 4. 進口產品安全標志申辦程序
詳見《進口礦用產品安全標志管理細則》。
二、已定型產品安全標志工作流程
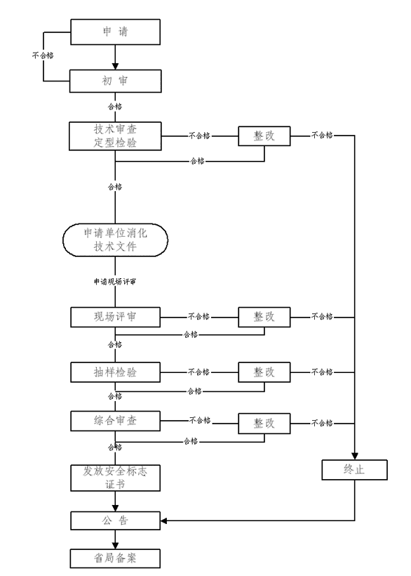
已定型產品安全標志工作流程如圖1所示。
圖1 已定型產品安全標志工作流程圖
1.申請材料
填寫《礦用產品安全標志申請書》,并附下列材料:
①營業執照復印件;
②產品技術文件,包括標準、圖紙、主要零(元)部件及重要原材料明細表、使用說明書等;
③產品照片等其它相關文件。
2.初審
礦用產品安全標志辦公室對申請材料進行初審,對申請材料齊全,符合初審要求的,向申請單位發出《礦用產品安全標志受理通知書》。
工作期限:5個工作日內完成。
3.技術審查
礦用產品安全標志辦公室組織技術審查專家依據《礦用產品安全標志技術審查細則》要求,對產品進行技術審查,并出具《技術審查報告》。技術審查不合格的,應按要求進行整改。
工作期限:自下發受理通知書之日起20個工作日內,完成技術審查工作。對技術審查合格的,向申請單位提供經確認的技術文件,并向申請單位發出《礦用產品安全標志現場評審通知書》;技術審查不合格的,限60日內完成整改,逾期未完成整改或整改后仍不合格的,終止本次安全標志申辦。
4.申請單位消化技術文件
根據礦用產品安全標志辦公室確認的技術文件及要求,申請單位應消化技術文件,并按確認的技術文件組織生產。
工作期限:申請單位自收到確認的技術文件后,15日內完成技術文件消化。
5.現場評審
礦用產品安全標志辦公室依據《礦用產品安全標志現場評審細則》要求,組織安全標志評審組對申請單位的主體資格、技術力量、生產設備、檢測設備和管理體系等進行現場評審。評審結束后,評審組向礦用產品安全標志辦公室提交《安全標志現場評審報告》。
工作期限:礦用產品安全標志辦公室自下發《礦用產品安全標志現場評審通知書》之日起15日內,制訂現場評審計劃,下發《礦用產品安全標志現場評審任務書》。評審組自接到《礦用產品安全標志現場評審任務書》之日起30個工作日內完成現場評審任務。現場評審不合格的,限90日內完成整改,逾期未完成整改或整改后仍不合格的,終止本次安全標志的申辦。現場評審結束后7日內,評審組向礦用產品安全標志辦公室寄送《安全標志現場評審報告》。
6.產品抽樣、檢驗
礦用產品安全標志辦公室依據《礦用產品安全標志抽樣檢驗細則》要求,發出《礦用產品安全標志抽樣檢驗通知書》,組織人員對申請安全標志的礦用產品進行抽樣;向檢測檢驗機構發出《礦用產品安全標志抽樣檢驗委托書》,委托國家安全生產監督管理局(國家煤礦安全監察局)授權的安全生產檢測檢驗機構對抽樣產品進行檢驗。檢驗結束后,檢驗機構向礦用產品安全標志辦公室提交《檢驗報告》。
工作期限:自產品封樣之日起15日內,申請單位應向檢驗機構寄送樣品。檢驗機構自收到樣品之日起45個工作日內完成樣品檢驗。產品檢驗不合格的,限90日內完成整改,逾期未完成整改或整改后仍不合格的,終止本次安全標志的申辦。檢驗機構自完成檢驗之日起5個工作日內,向礦用產品安全標志辦公室寄送《檢驗報告》及相關技術文件。
7.綜合審查、發放安全標志證書、公告
礦用產品安全標志辦公室在初審、技術審查、現場評審、產品抽樣檢驗的基礎上,對產品進行綜合審查。符合條件的,發放安全標志證書,報國家安全生產監督管理局(國家煤礦安全監察局)和申請單位所屬地區省級安全生產監督管理局或煤礦安全監察機構備案,并予以公告。
工作期限:自收到《安全標志現場評審報告》(包括整改報告)及《檢驗報告》之日起5個工作日內完成綜合審查。
8.省局備案
申請單位取得煤礦礦用產品安全標志后,應向所屬地區省級煤礦安全監察機構備案;取得其它礦用產品安全標志或未設省級煤礦安全監察機構的地區取得煤礦礦用產品安全標志的申請單位應向省級安全生產監督管理局負責部門備案。
備案應提交申請單位營業執照復印件、取得的安全標志證書復印件、獲證產品匯總表、產品標準、產品使用說明書、產品照片等相關技術材料。
工作期限:申請單位取得安全標志后的30日內。
三、未定型產品安全標志申辦程序
未定型產品安全標志工作流程如圖2所示。
圖2 未定型產品安全標志工作流程圖
1. 1. 申請材料
填寫《礦用產品安全標志申請書》,并附下列材料:
①營業執照復印件;
②產品技術文件,包括標準、圖紙、主要零(元)部件及重要原材料明細表、使用說明書等;
③產品照片等其它相關文件。
2. 2. 初審
礦用產品安全標志辦公室對申請材料進行初審,對申請材料齊全、符合初審要求的,向申請單位發出《礦用產品安全標志受理通知書》。
工作期限:5個工作日內完成。
3.技術審查與產品定型檢驗
礦用產品安全標志辦公室組織技術審查專家根據《礦用產品安全標志技術審查細則》要求,對產品進行技術審查。委托國家安全生產監督管理局(國家煤礦安全監察局)授權的安全生產檢測檢驗機構,依據《礦用產品安全標志抽樣檢驗細則》要求,對產品進行定型檢驗。對技術審查和檢驗結果出具《技術審查報告》和《產品定型檢驗報告》。技術審查或產品檢驗不合格的,應按要求進行整改,并重新進行審查或檢驗。
工作期限:自發出《礦用產品安全標志受理通知書》之日起10個工作日內完成技術文件的初審;向相關檢測檢驗機構發出《礦用產品安全標志技術審查及檢驗委托書》;向申請單位發出《礦用產品安全標志技術審查及樣品檢驗通知書》。申請單位自收到《安全標志技術審查及樣品檢驗通知書》之日起15日內寄出樣品。檢驗機構自收到樣品之日起45個工作日內完成相關技術審查與樣品檢驗。技術審查及樣品檢驗合格的,檢驗機構自完成檢驗之日起5個工作日內向礦用產品安全標志辦公室寄送《檢驗報告》及相關技術文件;礦用產品安全標志辦公室自收到有關文件后的7個工作日內,向申請單位提供經確認的技術文件。
對于技術審查或檢驗不合格的,應進行整改,自發出《安全標志受理通知書》之日起180日內未完成整改或整改后仍不合格的,終止本次安全標志的申辦。
4.申請單位技術文件消化
根據礦用產品安全標志辦公室確認的定型后的產品技術文件及要求,申請單位應進行技術文件消化,并按定型后的產品技術文件組織生產。完成技術文件消化后,申請單位向礦用產品安全標志辦公室提出現場評審申請。礦用產品安全標志辦公室審查同意后,向申請單位發出《礦用產品安全標志現場評審通知書》。
工作期限:申請單位自收到確認的技術文件后,60日內完成技術文件消化。
5.現場評審
礦用產品安全標志辦公室依據《礦用產品安全標志現場評審細則》要求,組織安全標志評審組對申請單位的資質、技術力量、生產設備、檢測手段和管理體系等進行現場評審。評審結束后,評審組向安全標志辦公室提交《安全標志現場評審報告》。
工作期限:礦用產品安全標志辦公室自收到申請單位現場評審申請后制訂現場評審計劃,15日內下發《現場評審任務書》。評審組自接到評審任務書起30個工作日內完成現場評審任務。現場評審不合格的,限90日內完成整改,逾期未完成整改或整改后仍不合格的,終止本次安全標志的申辦。現場評審結束后7日內,評審組向安全標志辦公室寄送《安全標志現場評審報告》。
6.產品抽樣、檢驗
礦用產品安全標志辦公室依據《礦用產品安全標志抽樣檢驗細則》要求,發出《礦用產品安全標志抽樣檢驗通知書》,組織人員對申請安全標志的礦用產品進行抽樣;向檢測檢驗機構發出《礦用產品安全標志抽樣檢驗委托書》,委托國家安全生產監督管理局(國家煤礦安全監察局)授權的安全生產檢測檢驗機構對抽樣產品做主要性能檢驗。檢驗結束后,檢驗機構向礦用產品安全標志辦公室提交《檢驗報告》。
工作期限:自產品封樣之日起15日內,申請單位應向檢驗機構寄送樣品。檢驗機構自收到樣品之日起30個工作日內完成產品檢驗。產品檢驗不合格的,限90日內完成整改,逾期未完成整改或整改后仍不合格的,終止本次安全標志的申辦。檢驗機構自完成產品檢驗之日起5個工作日內向礦用產品安全標志辦公室寄送《檢驗報告》及相關技術文件。
7.綜合審查、發放安全標志證書、公告
礦用產品安全標志辦公室在初審、技術審查、定型檢驗、現場評審、主要性能檢驗的基礎上,對產品進行綜合審查。符合條件的,發放安全標志證書,報國家安全生產監督管理局(國家煤礦安全監察局)和申請單位所屬地區省級安全生產監督管理局或煤礦安全監察機構備案,并予以公告。
工作期限:自收到《安全標志現場評審報告》(包括整改報告)及《檢驗報告》之日起5個工作日內完成綜合審查。
8.省局備案
申請單位取得煤礦礦用產品安全標志后,應向所屬地區省級煤礦安全監察機構負責部門備案;取得其它礦用產品安全標志或未設省級煤礦安全監察機構的地區取得煤礦礦用產品安全標志的申請單位應向省級安全生產監督管理局負責部門備案。
備案應提交申請單位營業執照復印件、取得的安全標志證書復印件、獲證產品匯總表、產品標準、產品使用說明書、產品照片等相關技術材料。
工作期限:申請單位取得安全標志之日起的30日內。
四、新產品安全標志申辦程序
新產品安全標志工作流程如圖3所示。
圖3 新產品安全標志工作流程圖
1.申請材料
填寫《礦用產品安全標志申請書》,并附下列材料:
①營業執照復印件;
②產品技術文件,包括標準、圖紙、主要零(元)部件及重要原材料明細表、使用說明書等;
③產品照片等其它相關文件。
2.初審
礦用產品安全標志辦公室對申請材料進行初審,對申請材料齊全,符合初審要求的,向申請單位發出《礦用產品安全標志受理通知書》。
工作期限:5個工作日內完成。
3.技術審查與產品檢驗
礦用產品安全標志辦公室組織技術審查專家依據《礦用產品安全標志技術審查細則》要求,對產品進行技術審查。委托國家安全生產監督管理局(國家煤礦安全監察局)授權的安全生產檢測檢驗機構,依據《礦用產品安全標志抽樣檢驗細則》要求,對申請產品逐批(臺)進行檢驗。對技術審查和檢驗結果出具《技術審查報告》和新產品《檢驗報告》。技術審查或產品檢驗不合格的,應按要求進行整改,并重新進行審查或檢驗。
工作期限:自發出《礦用產品安全標志受理通知書》之日起10個工作日內完成技術文件的初審,向相關檢測檢驗機構發出《礦用產品安全標志技術審查及檢驗委托書》,向申請單位發出《礦用產品安全標志技術審查及樣品檢驗通知書》。申請單位自收到《礦用產品安全標志技術審查及樣品檢驗通知書》之日起15日內寄出樣品。檢驗機構自收到樣品之日起45個工作日內完成相關技術審查與樣品檢驗。技術審查及樣品檢驗合格的,檢驗機構自完成檢驗之日起5個工作日內向礦用產品安全標志辦公室寄送《檢驗報告》及相關技術文件;對于技術審查或檢驗不合格的,應進行整改,自發出《礦用產品安全標志受理通知書》之日起180日內未完成整改或整改后仍不合格的,終止本次安全標志的申辦。
4.綜合審查、發放安全標志證書、公告
礦用產品安全標志辦公室在初審、技術審查、產品檢驗的基礎上,對產品進行綜合審查,符合條件的,發放安全標志證書,報國家安全生產監督管理局(國家煤礦安全監察局)和申請單位所屬地區省級安全生產監督管理局或煤礦安全監察機構備案,并予以公告。
工作期限:自完成《技術審查報告》并收到《檢驗報告》之日起5個工作日內完成綜合審查。
礦用產品安全標志申請細則
第一章 總 則
第一條 根據礦用產品安全標志管理有關規定,制定本細則。
第二條 凡生產納入安全標志管理目錄的礦用產品,均應提出申辦礦用產品安全標志的申請。
第三條 礦用產品安全標志的申請應遵守本細則。
第二章 申請條件
第四條 申請安全標志的生產單位應具備如下條件:
(一) 有營業執照并直接生產所申請的產品;
(二) 有與生產所申請安全標志礦用產品相適應的注冊資金、生產規模、生產經營場所、技術力量;
(三) 有保證產品質量的生產設備;
(四) 有滿足產品標準要求的檢驗手段;
(五) 生產工藝合理、可靠;
(六) 有完善、有效的管理體系;
(七) 具備一個(或幾個)主要零(元)部件的生產能力,并具備產品組裝與出廠檢驗條件;
(八) 其它有關條件。
第五條 申請安全標志的礦用產品必須具備如下條件:
(一) 符合現行國家標準、行業標準和礦山安全有關規定,滿足安全生產要求;
(二) 有完整的技術文件;
(三) 產品名稱、型號符合現行國家標準、行業標準的有關規定;
(四) 采用新材料、新技術、新工藝生產的新產品應符合國家有關規定,并滿足安全生產相關要求;
(五) 符合安全標志管理的有關規定。
第三章 申請材料及要求
第六條 申請單位應填寫《礦用產品安全標志申請書》(一式兩份),并附下列材料:
(一) 營業執照復印件;
(二) 產品標準;
(三) 產品設計圖 (含電氣原理圖);
(四) 產品使用說明書;
(五) 產品工藝流程圖;
(六) 產品照片;
(七) 產品主要零(元)部件及重要原材料明細表;
(八) 配套件安全標志證書復印件;
(九) 采用新材料、新技術、新工藝生產的新產品,還應提交與安全性能相關的技術材料或鑒定報告。
以上材料應加蓋申請單位公章,申請書、產品標準(直接執行現行國家標準或行業標準的除外)、產品使用說明書應同時提交電子版。
第七條 《礦用產品安全標志申請書》包括以下內容:
(一) 申請單位基本情況,包括單位名稱、注冊資金、注冊地址、生產地址、聯系方式等;
(二) 申請單位簡介,包括生產規模、生產方式(制造或組裝)、生產現狀等;
(三) 申請產品基本情況,包括產品名稱、型號規格、執行標準、知識產權聲明(屬自主研發的,應提交相關材料)、主要生產設備、出廠檢驗設備及儀器儀表;
(四) 主要零(元)部件及重要原材料,指涉及產品主要技術性能(特別是安全性能)的零(元)部件及材料。
第八條 營業執照:
申請單位為法人單位的,應提交法人營業執照復印件;
申請單位為取得非法人營業執照的部門,除提交
關于廢止《重特大自然災害調查評估暫…
重大生產安全事故查處掛牌督辦通知書…
關于推進職業技能證書互通互認的通知
應急管理部 工業和信息化部 關于加快…
重大生產安全事故查處掛牌督辦通知書…
關于印發《“高效辦成一件事”2026年…
關于公布2025年度應急管理裝備孵化入…
應急管理部關于給予劉名芳等12名同志…
關于加強化工過程安全管理的指導意見
關于印發《職業病危害因素分類目錄》…
十部門公告:危險化學品目錄(2015版)
企業安全生產標準化評審工作管理辦法…
關于廢止和修改勞動防護用品等領域十…
關于印發《安全生產治本攻堅三年行動…
國家經貿委關于印發《勞動防護用品配…
關于印發企業安全生產責任體系五落實…