【摘要】:對比分析現有多種水泥窯爐脫硝工藝,最成熟脫硝工藝為高溫SCR脫硝技術工藝,國產化最優技術為高溫中塵脫硝技術和高溫低塵脫硝技術,從運行成本經濟型及投資費用上分析,高溫低塵脫硝工藝具有較好的優勢及使用價值。
【關鍵字】:水泥脫硝 除塵脫硝一體化 水泥SCR脫硝技術
引言
隨著我國工業化的發展及人們對生存環境的逐漸重視,人們對空氣的質量要求越來越高,近幾年來,我國逐漸在電力、焦化、鋼鐵等行業進行了煙氣尾氣氮氧化物的治理工作[1],氮氧化物的排放幾乎達到50mg/Nm3以下的治理要求。在各行各業超凈排放的背景之下,水泥窯爐將會迎來超凈排放的治理趨勢,2019年河南省率先提出水泥窯爐氮氧化物排放濃度不高于50mg/Nm3的低濃度排放的要求,在國家環保政策的導向之下,排放標準的逐年提高成為未來發展的大趨勢。
SCR脫硝技術作為高效脫除氮氧化物的主要技術之一,此技術廣泛應用于電力、焦化、鋼鐵、玻璃等各行業,同時此技術也是水泥行業氮氧化物治理的最優技術路線之一[2]。在國外水泥行業脫硝起步相對較早,具有一定的成功運行經驗,國內水泥脫硝2019年開始實施,逐漸推廣,根據近年來的水泥SCR脫硝現狀進行技術分析以供參考。
1、水泥SCR脫硝技術
水泥SCR脫硝技術主要包括高溫高塵脫硝技術、高溫中塵脫硝技術、高溫低塵脫硝技術、中低溫中塵脫硝技術,低溫低塵脫硝技術,技術多樣性,本文針對這幾種技術的特性,作相應的技術分析,以供水泥行業選擇及脫硝環保路線選擇。
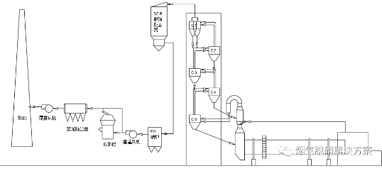
☆1.1高溫高塵脫硝技術
高溫高塵技術主要興起于歐美等發達國家,近年來,以海螺為主導引進德國蒂森克虜伯高塵高溫脫硝技術工藝,此技術主要是從窯爐C1出口引出未處理的高溫煙氣,然后經脫硝反應器,通過特制耐磨13*13孔蜂窩催化劑,將氨氣和氮氧化物反應生產無污染的氮氣和水,已達到凈化目的。主要工藝路線如圖一所示:

圖一、高溫高塵技術工藝
此工藝的主要優點在于投資費用相對較低,使用的結構單元相對簡單,難點在于整個工藝的除塵系統,由于含塵量相對較大,灰塵粘性相對較高,通過催化劑很容易堵塞,因此設計合理的除塵系統成為本工藝的核心部件,蒂森克虜伯高塵SCR系統每層安裝有四臺清灰裝置。按順序運行的清灰系統必須確保把粉塵吹過催化劑模塊,從而防止粉塵堆積或粉塵堵塞。清灰過程逐層進行,并且始終從頂部催化劑層開始除塵。清灰系統需要使用特殊要求的脈沖空氣,每條窯生產線使用三臺壓縮機,其中的一臺備用。此技術的缺點在于催化劑磨損和中毒幾率較高,一旦除塵系統出現故障,整套系統處于癱瘓狀態。表一為蒂森克虜伯濟寧某水泥廠生產線運行狀態【3】。
表一、濟寧某水泥廠運行參數

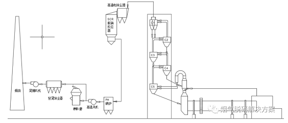
☆1.2高溫中塵脫硝技術
高溫中塵技術主要來源于我國在玻璃窯爐運行SCR工藝路線的改進,由于玻璃行業脫硝實行較早,技術儲備和經驗相對較多,根據現有的經驗及設計優化,設計開發的水泥高溫中塵脫硝工藝,此工藝路線主要為從C1出口引出高溫煙氣,經過電除塵后將煙氣中的塵含量由100g/Nm3降至40-50g/Nm3的煙氣環境下進行脫硝,此技術的優點在于進一步降低了塵對催化劑的影響,技術相對成熟,催化劑國產化程度高,不受國外控制,此技術的核心和高溫高塵脫硝類似,在于除塵系統的設計,除塵系統為核心工藝,設計不好容易出現堵孔導致壓降過高,高溫風機跳閘等安全問題,同時運行和維護費用相對較高,催化劑磨損同樣嚴重。

圖二、高溫中塵技術工藝
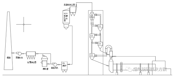
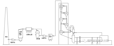
☆1.3高溫低塵脫硝技術
高溫低塵脫硝工藝是近幾年新研發除塵脫硝工藝,此技術主要是從C1出口引出高溫煙氣,經過高溫金屬纖維氈濾袋除塵后進入催化劑,煙氣中的塵含量由100g/Nm3將至5mg/Nm3以內,以此保證催化劑在高溫低塵狀態下運行,項目達到超凈排放要求,以此滿足現有的水泥脫硝要求。

圖三、高溫低塵技術工藝
此工藝的主要優點在于脫硝除塵一體化,降低的建設場地,同時除塵效果達到國家要求的超凈排放要求,減少了高塵對催化劑的磨損狀況,使催化劑的壽命長達5年之久,催化劑的使用量僅為高塵脫硝和中塵脫硝的1/4,減少國家對危廢的處理量,資源能得到最有效的利用,催化劑堵孔故障較低,同時,超凈排放標準下,預熱鍋爐的利用效率能夠得到明顯提升,在原料磨不工作前提下能夠使窯尾除塵器分離不用,減少整套工藝的阻力,進一步降低整套工藝路線的運行成本,缺點是由于金屬濾袋成本較高,總投資成本相對較高。以下為河南某水泥廠已經投運的高溫低塵工藝的運行情況。
表二、河南某水泥廠運行數據

通過表二我們看出高溫脫除塵脫硝一體化裝置能夠完全適用于現有的工況條件及極端工況條件,完全能夠達到國家超凈排放要求,氮氧化物及粉塵含量遠遠低于國家排放標準,適用于各種工況條件,無二次污染產生。
☆1.4中溫中塵脫硝技術
中溫中塵脫硝技術主要是煙氣通過余熱發電后,從余熱發電尾端引入脫硝反應器中,此段煙氣中的含塵量會由于余熱發電系統沉積,堆積在余熱發電部分,導致余熱發電效率降低,阻力會隨著含塵量的增加逐步增加,每年需要不定期檢修,耗費大量人工人力。同時,現階段,此溫度區間的催化劑技術還未成熟,主要難點在于溫度較低,氨氣容易和二氧化硫形成硫酸銨鹽,導致催化劑中毒,降低催化劑的使用壽命。

圖四、中溫中塵技術工藝
☆1.5低溫低塵脫硝技術
低溫低塵脫硝技術主要是煙氣通過除塵器后引入脫硝反應器,此段煙氣溫度比較低,煙氣溫度多在80—150℃,煙氣相對比較干凈,含塵量較少,對催化劑的磨損較小,但是,由于溫度較低,催化劑技術還在開發試驗階段,難以滿足現階段工藝技術要求,此技術的研發還需要一定的時間才能滿足市場需要。

圖五、低溫低塵技術工藝
2.各項技術工藝技術指標對比表
表三:各種工藝技術技術指標對照

3.結論
SCR技術在電力、鋼鐵、化工等行業已成功運行多年,是實現脫硝超低排放的主要技術,在國內外均有成功應用案例,在水泥行業,5種SCR工藝各有其優缺點,從技術成熟性及運行穩定性上優先考慮高溫中塵或高溫低塵工藝,該2種工藝均可穩定實現NOx超低排放;從經濟性分析最佳工藝為高溫低塵SCR,建設費用和運行費用低于高溫高塵及高溫中塵工藝,且經過工程實踐,相對最適應國內水泥窯工況環境;同時各種技術都存在相應的優缺點,同時要更具水泥窯爐的具體工況條件及現場施工條件,選擇合適的工藝路線,水泥SCR脫硝必將成為水泥行業一種趨勢。
參考文獻:[1].蘇娜,楊延安等.金屬膜在高溫煙氣除塵領域的優勢[J].中國環保產業.2016.36(2).
[2]侯力強,盧文靜等.金屬纖維氈在高溫除塵方面的應用[J].山東化工.2015.22(44):176-179
[3]周程.國內首套高溫高塵SCR脫硝系統在海螺水泥順利投產[EB/OL].中國水泥網信息中心.2019.11.07
作者簡介:郭勇(1989—) 碩士研究生 環保工程師,多年來從事環保工程工藝及脫硝催化劑技術研究工作。
基于音噪比TTN的增壓器噪聲試驗研究
利用EGR技術降低渦輪增壓內燃機排氣…
綠色生態理念在戍浦江河道整治中的運用
溫度對活性污泥沉降性能與微生物種群…
富水流域水資源狀況及開發利用分析
湖北省湖泊水質現狀研究
神農架林區小型水電站建設與生態環境…
采取綜合措施治理窯尾粉塵污染
噪聲污染的危害及防治措施
農村垃圾處理現狀調研
噪音的危害防治及利用
淺析我國環境保護的形勢及對策
大氣污染的現狀與存在的問題
大氣污染的危害以及防治措施
廢舊電池的危害及回收利用
我國周邊安全環境分析研究