硫化亞鐵自燃是石油化工行業中經常發生的現象,分析原因,主要是設備管道處于載流工作環境,工作介質中的硫、特別是硫化氫與設備材質發生化學反應,在設備和管道表面產生硫化亞鐵。近年來。國內多套化工裝置相繼發生了硫化亞鐵自燃損壞設備的事件。
揚子石化股份有限公司加氫裂化裝置為典型的載硫裝置,多處設備運行于硫化氫工作環境,每次修過程中該裝置的第一分餾塔和液化氣處理塔的塔頂冷卻器、脫硫系統各設備打開時,常會發生硫化亞鐵自燃現象。為此采取了一定的措施,包括設備打開前堿洗,打開時進行水沖洗等,但效果不明顯,無法從根本上消除設備中硫化亞鐵的自燃,每次檢修、改造工作十分被動,且堿洗涉及環保問題。
2001年大檢修中,加氫裂化裝置首次使用了山東屹東實業有限公司研制的FZC-1硫化亞鐵化學清洗劑,對載硫工作環境的8臺大型換熱器進行了化學處理。2002年950#停車消缺過程中,再次使用了該化學清洗劑對DA-955進行了循環清洗,兩次化學清洗均達到了預期效果。
化工裝置中的硫化亞鐵自燃,主要是檢修過程中打開設備時,附著于設備表面的硫化亞鐵油垢與空氣接觸,硫化亞鐵和氧氣發生化學反應,產生自燃。目前工業上防止硫公亞鐵燃燒的方法主要有以下3種:
a) 隔離法:即防止硫化亞鐵與空氣中的氧氣接觸,如用氮氣保護、水封保護等。
b) 清洗法:將硫化亞鐵從設備上清洗,如對設備進行機械清洗、化學清洗等。
c) 鈍化法:用鈍化劑進行設備處理,將易自燃的硫化亞鐵轉變為較穩定的化合物,從而
防止硫化亞鐵的自燃。
隔離法適用于在線保護,但在檢修過程中很難有效防止硫化亞鐵的自燃。鈍化法的成本較高,且不能將硫化亞鐵從設備上除去。清洗法包括物理清洗和化學清洗,物理清洗主要是利用特殊機械清洗設備表面垢層;化學清洗有堿洗、酸洗、有機溶劑清洗,以及根據不同結垢采用的表面活性劑與堿、有機溶劑等組成的混合化學清洗溶液的清洗。相對而言,清洗法簡便有效,而且成本低,是比較常見的方法。目前廣泛采用的煉化設備的化學清洗,實際上是傳統的清洗法與鈍化法相結合,即在化學清洗劑中再適當地添加了鈍化劑的成份。
石油化工設備上的硫化亞鐵,表現為硫化亞鐵針對不同設備環境,分別與輕油、重油或焦油混雜在一起,形成的吸附于設備金屬表面的含硫化亞鐵油垢。因此,清作設備表面的硫化亞鐵,不是簡單的清除硫化亞鐵,而且要兼顧清除漬垢,以便清除深層的硫化亞鐵。
FZC-1型硫化亞鐵化學清洗劑,是基于硫化亞鐵較高的活性和被螯合能力的原理,由一種螯合劑加入適當比例的堿、表面活性劑、緩蝕劑等有效成分合成,具有很強的水溶性和分解性,對設備的腐蝕性低。螯合劑主要用來使硫化亞鐵轉化為可溶性的氧化鐵和硫,并使硫化氫的釋放減少;堿的作用一般是脫脂;表面活性劑的作用則是加強螯合劑在油垢層的滲透,有利于深層硫化亞鐵的脫除;緩蝕劑則是在金屬表面形成保護膜,這樣可以減少設備清洗后,在使用過程中硫化亞鐵的生成,起到對設備的保護作用。
FZC-1硫化亞鐵高效化學清洗劑的主要物化性質見表1:
表1 FZC-1 硫化亞鐵高效化學清洗劑的技術指標
|
項目 |
質量指標 |
試驗方法 |
|
外觀 |
紅褐色液體 |
目測 |
|
密度(20℃)/g·cm-3 |
1.04~1.08 |
GB/T1884 |
|
pH值 |
7~9 |
GB9986 |
|
使用環境/℃ |
30~80 |
|
3.1首次使用
加氫裂化裝置有多臺換熱器處于高H2S濃度工作環境,其中分餾脫戊烷塔頂水冷器介質中H 2濃度正常達4%(wt),液化氣處理單元5臺換熱器介質中H2S濃度均為100ppm,脫硫單元的3臺換熱器介質中濕H2S濃度正常為2.5%(wt)。極高學H2S導致了嚴重的設備腐蝕,產生了大量的的硫化亞鐵,每次檢修過程中上述換熱器都會發生硫化亞 鐵自燃現象。2001年大檢查修中,首次使用清洗劑對上述設備進行了化學處理。
3.1.1配量
根據設備上FeS的集結程度,FZC-1化學清洗劑與水按一定比例配量使用,其有效配比范圍為11~20。在本次化學處理中,FZC-1化學清洗劑與水按1:10(劑:水)的配比配量使用。
3.1.2化學處理前的準備工作
為了有效、快速地將加氫裂化裝置換熱器內集結的硫化亞鐵處理干凈,提高鈍化劑的利用率,縮短清洗時間,根據化學處理方案具體要求,在停工過程中對設備進行了倒空、隔離、高溫蒸煮。
3.1.3化學清洗流程
8臺大型換熱器清洗流程示意簡圖見圖1。

圖1 鈍化清洗換熱器流程圖示意圖
3.1.4清洗步驟
a) 在裝置現場,根據水冷器的流通體積,安10%的溶液濃度準備化學清洗劑;
b)將化學清洗劑在配液槽中與水混合均勻制成10%的溶液;
c)通過加劑泵由臨時管線注入換熱器,再由換熱器上部返回配液槽;
d)循環2~4小時;
e)隨著表洗過程的進行,化學清洗劑溶液的顏色逐步變淡,直至無色,此時清洗過程結束。
清洗劑使用情況見表2。
表2清洗劑使用情況一覽表
|
設備 |
流通體積/m3 |
清洗劑 使用量/t |
溶液濃度, %(wt) |
循環時間/h |
|
EA-119 |
2.02 |
0.2 |
9.86 |
4.0 |
|
EA-901 |
1.25 |
0.15 |
11.94 |
2.5 |
|
EA-902 |
1.63 |
0.15 |
9.17 |
2.5 |
|
EA-904 |
11.25 |
1.2 |
10.62 |
4.0 |
|
EA-957 |
10.87 |
1.15 |
10.54 |
4.0 |
|
EA-958 |
11.33 |
1.15 |
10.11 |
4.0 |
|
合計 |
38.35. |
4.0 |
|
21.0 |
3.1.5廢液處理
清洗結束后,對各換熱器的化學清洗液最終采樣分析,其結果見表3。
表3 清洗污水分析表
|
設備 |
殘液 pH值 |
油含量/mg ·1-1 |
硫化物含理/mg·1-1 |
COD/mg·1-1 |
懸浮物/mg·1-1 |
|
EA-119 |
9.17 |
34 |
8.3 |
356 |
155 |
|
EA-901 |
8.15 |
15.7 |
6.4 |
345 |
185 |
|
EA-902 |
8.90 |
14.5 |
7.8 |
325 |
201 |
|
EA-904 |
9.43 |
25 |
9.5 |
402 |
178 |
|
EA-957 |
8.66 |
19.6 |
7.1 |
388 |
211 |
|
EA-958 |
10.74 |
38.6 |
10.8 |
429 |
230 |
|
指標 |
6~10 |
≤150 |
≤40 |
≤600 |
/ |
由表3可見,該化學清洗劑劑對硫化亞鐵有較強的化學清洗效果,廢液符合直接排放標準,可直接排放至污水處理場。
3.1.6清洗效果
打開化學清洗后的換熱器,換熱器管束表面已沒有明顯的硫化亞鐵沉積物;個別硫化亞鐵油垢沉積比較嚴重的換熱器如EA-985,化學清洗后其管束表面的油垢亦已明顯減少、松軟。各換熱器打開過程中未再出現硫化亞鐵自燃的現象,大部分換熱器管束表面潔凈,有金屬光澤,表面鈍化層呈現黑褐色,換熱器檢修過程中未再出現硫化亞鐵塵塊隨風飄揚的現象。
3.2再次使用
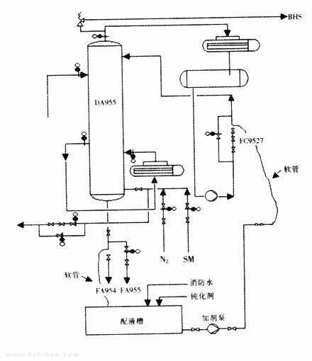
2002年5月,加氫裝置950#脫硫系統因塔底再沸器EA-958腐蝕嚴重,再生塔DA-955塔被迫停車消缺,為防止檢修中DA-955塔盤及管線出現硫化亞鐵自燃現象,廠技術科與加氫裂化車間研究決定再次使用FZC-1硫化亞鐵高效化學清洗劑對DA-955塔進行循環清洗。DA-955循環沖洗流程見圖2。
圖2 DA-955循環沖洗示意圖
3.2.1化學處理范圍
a) 再生塔塔釜(是本次清洗的主要對象);
b)再生塔內壁、塔盤、集油箱等塔內構件。
3.2.2化學處理前的準備工作
本次化學清洗安排在停工過程中的兩次蒸塔、洗塔進行之后進行,因為此時塔內構件上附著的大部分油泥已被洗掉,藥液進入進可以更加充分地與構件進行接觸,提高藥液利用率,縮短清洗時間。
3.2.3化學清洗流程
沖洗循環液由加劑泵抽出,經DA-955塔頂回流管線進入DA-955,保持DA-955塔底液面在80%,再由塔釜返回至配液槽進行循環沖洗。
3.2.4鈍化步驟
a)錯開FC-9527正線截止閥的法蘭以及DA-955塔釜至FA-954截止閥的法蘭,并分別接上臨時軟管;
b)將32.5t水加入配液槽中并啟動加劑泵入再生塔;
c)當塔底液面L9518為80%時打開DA-955塔釜返回到配液槽的截止閥;
d)將3.25t化學清洗劑加入配液槽;
e)流程改為閉路循環,沖洗4小時;
f)停加劑泵,關DA-955塔釜返回到配液槽的截止閥,浸泡DA-955塔釜12小時。
3.2.5廢液處理
FeS鈍化劑為紅褐色,3.25t鈍化劑加入裝置系統后循環沖洗水由透明逐漸變為混濁,并產生懸浮物及黑色的微粒,溶液上部有較明顯的油跡,對循環溶液采樣分析,其結果如表4所示。
表4清洗污水分析表
|
項目 |
pH值 |
油/mg ·1-1 |
硫化物/mg·1 -1 |
COD/mg·1-1 |
懸浮物/mg·1-1 |
|
數據 |
9.08 |
51 |
3.2 |
479 |
155 |
|
指標 |
6~10 |
≤150 |
≤40 |
≤600 |
/ |
分析表明污水完全達到向處理場排放的標準。
3.2.6清洗效果
a)開人孔后對塔內氣體的分析:氧含量20.17%,含H2S≤5ppm,具備了進塔施工的條件;
b)進入塔內檢查,塔盤表面潔凈,有金屬光澤。塔內無異味,但集油箱內油泥仍積存較多,后用消防水清洗。在整個檢修過程中,塔內沒有出現自燃冒煙的現象,使用FZC-1化學清洗劑達到了預期的清洗效果。
a) FZC-1型硫化亞鐵化學清洗劑應用過程簡單、快捷,無環保問題;
b) FZC-1型硫化亞鐵化學清洗劑防止硫化亞鐵自燃效果明顯;
c) 石化裝置多為載硫工作環境,發生硫化亞鐵自燃的現象日趨增多。加氫裂化裝置應用FZC-1型硫化亞鐵化學清洗劑,值得借鑒和推廣。
危險化學品泄漏應急響應和處置措施
液氨儲罐風險點告知卡
低溫甲醇洗消耗偏高原因及解決措施
裝卸搬運作業安全風險告知卡
檢維修作業安全風險告知卡
蒸化作業安全風險告知卡
刷毛作業安全風險告知卡
整經作業安全風險告知卡
受限空間作業安全要求
進入有限空間作業注意事項及預防措施
應急救援預案演練評價報告記錄
天然氣危險性分析
化驗室潛在安全隱患與防護措施
埋地燃氣管道的安全間距控制
危險源辨識及風險控制
重大危險源辨識、評價及監控