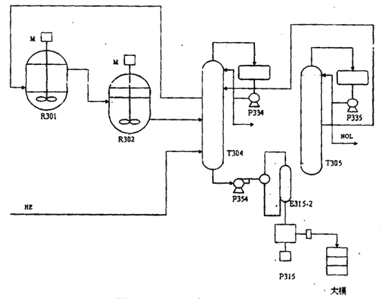
環己醇生產流程(1)
神馬集團尼龍66鹽公司環己醇裝置的生產方法,采用的是由日本旭化成公司開發的、具有世界先進水平的新技術。用苯部分加氫生成環己烯,再經水合成環己醇的新工藝,具有低耗、節能、安全生產的特點。環己醇的生產流程如圖1所示:

圖1環已醇生產流程
環己烯在反應器R301、302與水合催化劑充分混合,在120℃、0.5MP a(N2加壓)下與水作用生成環己醇,其主要反應式如下:
此反應轉化率在10%左右。生成的環己醇在T304/305塔中分離后作為己二酸的原料送出,環己烯循環使用,產品收率幾乎達到100%。在生產過程中,催化劑與反應物的分離是一個重要環節。反應器R301/302,分為上下兩部分,物料在反應器下部通過循環攪拌充分混合反應。上部設有沉降部,高度800mm左右的柵板,用于催化劑的物料的靜置沉降分離。由于同在一個反應器內,受攪拌及沉降時間長短的影響,催化劑和反應物不能完全分離,一部分催化劑隨物料進入后系統,在T305進料閃蒸器E315-1/-2內被分離,催化劑在E315-2中積累,積累到一定濃度時,由泵P315將積累的催化劑連同環己醇一起排出,以維持環己醇裝置正常穩定生產。
催化劑流失現狀(2)
如上所述,由于排出系統外的催化劑含有較多的重組分,再投入反應器內會影響到催化劑的活性,因此不能被重復利用,這就造成了催化劑和環己醇的流失,同時排出的物料造成環境污染。影響反應器帶出 的催化劑量的主要因素有2個:攪拌器轉速和催化劑界面的高低。攪拌器轉速越大、界面越高、催化劑流失就越嚴重。據統計,在轉速為50r/min、界面為20%情況下運行的35個月中,共投入催化劑48t,現在系統還有催化劑25t,在過去的35個月中催化劑共流失23t左右平均每月約650kg左右。
幾種操作條件下催化劑流失量比較(3)
在實際生產中為了保證環己醇收率,界面和攪拌應保持在一定的范圍內。攪拌轉速和界面過高,催化劑分離不好,催化劑流失量大;界面和轉速過低,會導致停留時間短、反應物與催化劑混合不均,影響轉化率。
在保證正常生產的情況下,維持環己醇收率、減少催化劑流失,是減少催化劑消耗和減輕環境污染的有效途徑。因此決定改變操作條件、以確定一個較好的操作組合。由實驗得知,在轉速小于41r/min時,反應進入攪拌通力控制區,會明顯影響環己醇收率。又通過計算而知,在界面為0時,反應體積大幅減少,直接影響裝置生產能力,不能滿足環己醇生產要求。綜合考慮,決定選定以下兩組操作條件試運。檢測到催化劑廢液排量及催化劑含量如下:
表1為界面0、轉速43r/min的檢測數據,由此計算催化劑流失約為180kg。
表2為界面10%、轉速45r/min 的檢測數據,由此計算催化劑流失約為236kg。

在以前生產中,界面為20%、轉速50r/min的條件下,理論計算平均每月流失催化劑為650kg左右。除去檢修對反應器清掃以及催化劑再生系統停車檢修的催化劑流失以外,作為催化劑流失主要渠道的系統外排,催化劑流失量不小于500kg/月。
對以上3組操作條件比較可知,在界面為0、轉速為43r/min時,催化劑和環己醇流失量最小,而且在此條件下,環己醇收率不變,不影響正常生產。
物料性質(4)
E315-2排出的催化劑主要成分Sio2和AI2O3分子篩和物料環己醇,對環境造成一定的污染。環己醇在空氣中的允許濃度50mg/m3,是易揮發氣體,有樟腦氣味,吸入時會造成咳嗽、頭痛、咽喉痛,皮膚接觸發紅,能對中樞神經系統發生作用,長期或反復接觸,可使皮膚脫脂。
效果評價(5)
根據以上對比情況,在0界面、轉速43r/min情況下,在保證產量的同時,與原來的操作條件下相比,每月可節約催化劑250~350kg,同時減少三廢排放1~2t。催化劑按10萬元/t的成本計算,可節約催化劑經費35萬元/a,節約三廢排放費30萬元。優化操作不僅降低了成本,而且減少了環境污染,取得了較好的經濟效益和社會效益。
(紀玉春 高小紅 王留栓 程東偉)
危險化學品泄漏應急響應和處置措施
液氨儲罐風險點告知卡
低溫甲醇洗消耗偏高原因及解決措施
裝卸搬運作業安全風險告知卡
檢維修作業安全風險告知卡
蒸化作業安全風險告知卡
刷毛作業安全風險告知卡
整經作業安全風險告知卡
受限空間作業安全要求
進入有限空間作業注意事項及預防措施
應急救援預案演練評價報告記錄
天然氣危險性分析
化驗室潛在安全隱患與防護措施
埋地燃氣管道的安全間距控制
危險源辨識及風險控制
重大危險源辨識、評價及監控