前言
本標準是GB/T 9252—1988《氣瓶疲勞試驗方法》的修訂本。原標準實施十年來對規范和指導氣瓶疲勞試驗起到了積極的作用,未發現大的問題。這次修訂主要修改之處有:
1.對原標準中主要針對GB 5099—1985《鋼質無縫氣瓶》、GB 5106—1985《鋼質焊接氣瓶》提出的某些具體規定(如壓力循環上、下限壓力的規定)增加了一些新的或原則性的提法,使之能適應更多的氣瓶產品和標準;
2.修訂后的標準根據試驗要求及多年來實踐經驗對試驗裝置精度及試驗方法中部分試驗參數(如壓力循環上限壓力)的允許偏差作了適當調整,使之更為合理和切實可行,提高了標準的可操作性;
3.對附錄A中的試驗裝置流程圖也作了局部調整,使之更加合理;
4.增加了氣瓶鑒定或仲裁用試驗裝置的有效性應經有關上級主管部門認可的條文;
5.增加了經疲勞試驗后的氣瓶不得再作氣瓶使用,充裝氣體的條文;
6.標準編寫格式按GB/T 1.1—1993及現行規定作了相應修改。
本標準的附錄A和附錄B均為提示的附錄。
本標準自實施之日起同時代替GB/T 9252—1988。
本標準由全國氣瓶標準化技術委員會提出并歸口。
本標準起草單位:大連理工大學。
本標準主要起草人:金巨年、劉東學、霍洪舉、趙 紱、李惠玲。
本標準于1988年5月26日首次發布,2001年1月第一次修訂。
1 范圍
本標準規定了試驗裝置的基本要求、試驗方法及試驗操作的要點。
本標準適用于公稱工作壓力不大于30MPa(表壓,下同)、公稱容積不大于1 m3的氣瓶的疲勞試驗。
本標準不適用于內部已填充固體填料的氣瓶。
2 定義
本標準采用下列定義。
2.1 壓力循環
疲勞試驗時,壓力按升壓—保壓—降壓—保壓順序完成的一個過程稱為一壓力循環。
2.2 循環壓力
系指疲勞試驗過程中所施加的反復交變的壓力值。升壓時達到規定的最高值稱為循環壓力上限;降壓時達到規定的最低值稱為循環壓力下限。
2.3 保壓時間
循環過程中在循環壓力上、下限保持壓力恒定的時間。
2.4 循環頻率
單位時間內的壓力循環次數。
2.5 壓力循環波形:每一壓力循環,壓力隨時間變化的記錄,即戶—‘曲線。
2.6 受試氣瓶
準備做疲勞試驗的氣瓶、正在進行疲勞試驗的氣瓶及經過疲勞試驗的氣瓶的統稱。
2.7 試驗裝置
提供受試氣瓶所要求的壓力循環的加壓泵、控制裝置、輸送介質的管道及其附件的組合體。
2.8 試驗系統
試驗裝置和受試氣瓶的組合。
2.9 承壓管道
承受循環壓力的管路及管件。
2.10 試驗環境
試驗系統所在場合的環境和試驗時環境條件的統稱。
3 試驗裝置和流程
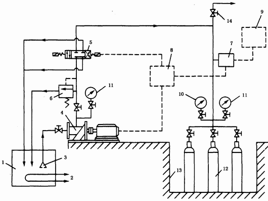
3.1 試驗裝置應由加壓泵、換向閥、控制機構、壓力測量顯示控制記錄儀表、壓力循環記數器、安全裝置、輸送介質管道、試驗介質溫度測控裝置及輔助設備等部分組成。附錄A(提示的附錄)圖A1即為由上述部件組成的基本的壓力循環裝置流程示意圖。
3.2 本標準建議采用由微機、壓力傳感器、比例電磁溢流閥和換向閥等組成的壓力循環控制裝置,流程見附錄A圖A2;亦可采用伺服機控制的持續壓力循環裝置。
4 試驗裝置的基本要求
4.1 試驗裝置必須具有能在規定范圍內調節和控制循環壓力、循環頻率、保壓時間以及通過自控裝置連續進行壓力循環的功能。
4.2 試驗裝置應能自動記錄壓力循環次數,并能指示、控制試驗介質的溫度。
4.3 試驗系統內的空氣應能完全排出。
4.4 承壓管道及其附件(受試氣瓶除外)必須通過耐壓試驗。耐壓試驗壓力應不低于試驗裝置允許最高工作壓力的二倍,耐壓試驗的保壓時間不得少于3min。承壓管道的耐壓試驗周期應不超過30萬次壓力循環。
4.5 加壓泵必須具有良好的密封性能和平穩的升壓速率,其流量應能調節并滿足壓力循環頻率的需要和保持各次壓力循環波形基本一致。
4.6 試驗裝置必須具有超壓停機和安全延時報警的措施,當超壓至循環壓力上限的5%時能自動停機以及當受試氣瓶泄漏時能給出延時報警信號并自動停機。
4.7 試驗裝置應設有冷卻試驗介質的冷卻系統,以保證試驗介質及受試氣瓶壁溫在規定的溫度范圍內。進行低溫或高溫疲勞試驗時,試驗系統必須具有與之相適應的絕熱或保溫的技術措施及與之相適應的試驗環境。
4.8 試驗系統必須具有適當的安全設施,以保證試驗時操作人員和設備的安全。
4.9 對承擔技術鑒定或仲裁任務的試驗裝置的有效性應經有關上級主管部門認可。
5 測量儀表
5.1 試驗裝置上應至少安裝兩只經檢定合格并在檢定有效周期內的壓力表。壓力表的精度應不低于1.5級,其量程應為受試氣瓶循環壓力上限的2—3倍,每次試驗前應對壓力表進行檢查。當兩只壓力表顯示值異常時應及時更換。
5.2 試驗裝置上應裝有一只精度不低于0.4級供校驗專用的精密壓力表(一般裝在靠近受試氣瓶的管道上),其量程應接近受試氣瓶循環壓力上限的二倍。試驗裝置在運轉時,精密壓力表必須停用。精密壓力表的檢定周期按有關規定執行。
5.3 用于測量試驗介質溫度、受試氣瓶外表面溫度的溫度表,其最小刻度應不大于1℃。溫度表的檢定周期按有關規定執行。
6 試驗介質和試驗溫度
6.1 試驗用的循環介質應選用黏度合適且性能穩定,不會損壞受試氣瓶開裂后的斷口,以及適應試驗裝置要求的非腐蝕性液體。
6.2 常溫疲勞試驗時試驗介質的溫度和試驗環境溫度均應不低于5℃。
6.3 常溫疲勞試驗時,受試氣瓶外表面溫度應不超過50℃。
6.4 特定的低溫或高溫疲勞試驗應按有關規定執行,不受6.2和6.3的限制。
7 受試氣瓶
7.1 受試氣瓶應由選送單位從被驗證的同批量氣瓶中選取。為了提高試驗結果的有效性,一般應選取具有設計規定最小厚度或對試驗目的有代表性的氣瓶,同時應根據氣瓶的實際狀態與偏離設計的程度選取抗疲勞性能最差的氣瓶。受試氣瓶數應不少于三只。
作為產品鑒定用的受試氣瓶,應按鑒定辦法有關規定選取。
對于特殊規格或品種的氣瓶,受試氣瓶的選取原則及數量由委托單位和試驗單位共同商定。
7.2 委托單位應向試驗單位提供受試氣瓶的詳細技術資料。對焊接氣瓶應按相應氣瓶標準進行焊縫質量檢查并提供焊縫射線探傷底片或檢驗報告。對無縫氣瓶應按相應氣瓶標準作超聲波探傷,管制氣瓶還應提供底部收口熔合資料。
8 試驗方法
8.1 氣瓶試驗前檢查
8.1.1 核實受試氣瓶的瓶號、瓶重、實際容積、公稱工作壓力和水壓試驗壓力等有關資料。
8.1.2 測量受試氣瓶的外徑、圓度偏差、最小壁厚、壁厚偏差、底(或封頭)的厚度和其他幾何尺寸。
8.1.3 內外壁宏觀檢查。檢查有無凹坑、“缺肉”、環溝、劃痕、皺折和斑點等缺陷,必要時要作定量測量。
8.2 循環壓力
8.2.1 疲勞試驗的循環壓力由氣瓶標準確定。上限壓力一般可取受試氣瓶的水壓試驗壓力、公稱工作壓力或技術文件規定的其他壓力;下限壓力應不超過循環壓力上限的10%,或按標準規定。
8.2.2 循環壓力上限偏差應不超過循環壓力上限的±2%。
8.3 保壓時間
保壓時間應保證受試氣瓶的變形與壓力變化相適應的足夠時間。反映壓力循環波形的p—t曲線應為基本相同的近似正弦或梯形波,且具有與上、下保壓時間相對應的上、下平臺。
8.4 壓力循環頻率和次數
8.4.1 試驗時壓力循環頻率應不超過每分鐘十五次。
8.4.2 壓力循環次數應按有關氣瓶標準的規定或按試驗目的執行。
8.5 試驗操作要點
8.5.1 把注滿試驗介質的受試氣瓶與試驗裝置的接頭緊密地聯接。每次試驗連接的受試氣瓶數由試驗要求和試驗裝置的能力確定,但必須滿足8.4.1的要求。
8.5.2 對大容積的受試氣瓶,可在灌裝試驗介質之前往瓶里填塞鋁塊或鋁棒等填加物,以提高升、降壓速率。填加物與試驗介質不應起化學作用,并不會隨壓力循環對氣瓶內壁產生沖擊和摩擦。
8.5.3 在低于公稱工作壓力下,升、降壓數次,以排放試驗系統內的殘留空氣及檢查裝置是否正常。
8.5.4 確認試驗系統無泄漏和殘留空氣排盡后,按規定的循環壓力進行壓力循環,并開始自動記錄壓力循環次數。
8.5.5 在試驗過程中應隨時檢查循環壓力及壓力循環波形,并注意兩只壓力表或壓力測量裝置的顯示值是否相同,確保整個試驗過程滿足試驗要求。
9 試驗注意事項
9.1 試驗時除循環壓力及旋入瓶口的聯接管件對瓶口的作用力外,不得對受試氣瓶施加影響瓶體受力狀態的附加外力。
9.2 在試驗過程中如發現壓力循環異常時,應暫停試驗,進行檢查,作出判斷,并排除異常情況。
9.3 不準在試驗系統處于承受壓力的狀態下上緊或拆卸受試氣瓶及其他承壓件。
9.4 試驗應由專人操作并作好記錄。
10 試驗后檢查和處理
10.1 檢查瓶體有否出現變形和萌生裂紋,焊接氣瓶的帶墊板焊縫其墊板有否松動,復合氣瓶的各組合部件是否松動等。
10.2 通過解剖,檢查疲勞試驗后的受試氣瓶的主體結構(最小厚度、焊縫、底型等)是否與設計規定相符或基本相符。
10.3 對疲勞試驗失效的氣瓶應進行斷口分析,并對裂源部位進行低倍檢查或作金相檢驗,以確定是否存在制造或冶金缺陷。
10.4 綜合分析試驗結果,按有關氣瓶標準的規定對受試氣瓶作出評定。
10.5 經疲勞試驗后的受試氣瓶除用作與試驗目的有關的檢測或進行后續試驗外,不得再作他用,尤其不能再作氣瓶充氣,以免發生安全事故。
11 試驗報告
試驗單位應向委托試驗單位提交試驗報告,報告內容及格式參見附錄B(提示的附錄)。
附 錄 A
(提示的附錄)
氣瓶疲勞試驗裝置流程
氣瓶疲勞試驗裝置流程如圖A1和A2所示。

圖A1 氣瓶疲勞試驗裝置基本流程示意圖
1—試驗介質貯槽;2—試驗介質冷卻及溫度測控裝置;3—過濾器;4—加壓泵(宜流量可調);5—換向閥(三位四通、M型);6—溢流閥;7—壓力變送器;8—控制機構;9—壓力-時間記錄及計數器;10—精密壓力表(檢查用);11—壓力表(觀察用);12—受試氣瓶;13—試驗井;14—排放閥

圖A2 微機控制氣瓶疲勞試驗裝置流程示意圖
1—試驗介質貯槽;2—試驗介質冷卻及溫度測控裝置;3—過濾器;4—加壓泵(宜流量可調);5—換向閥(三位四通、M型);6—溢流閥;7—壓力傳感器;8—A/D模數轉換及放大器;9—計算機;10—D/A數模轉換器;11—電流放大器;12—比例電磁溢流閥;13—控制、延時報警、記錄機構;14—精密壓力表(檢查用);15—壓力表(觀察用);16—受試氣瓶;17—試驗井;18—排放閥
附 錄 B
(提示的附錄)
氣瓶疲勞試驗報告
|
委托試驗單位________________________;試驗依據GB/T 9252—2001 制造廠_____________________________________________________________ 氣瓶名稱____________________________;產品編號_____________________ 公稱工作壓力_____________________MPa;水壓試驗壓力_________________MPa; 公稱容積___________________________L;實際容積_____________________L 外直徑____________________________mm;總長度_______________________mm 筒體設計壁厚______________________mm;筒體實測最小壁厚_____________mm 封頭(或瓶底)設計壁厚______________mm;封頭(或瓶底)實測最小壁厚______mm 筒體、封頭材料牌號__________________________________________________ 氣瓶主體材料的機械性能(氣瓶制造廠提供的實測值): σb_____N/mm2;σs_____N/mm2;δ5_____%;αk(Ak)(_____℃)_____J/cm2 (J) 氣瓶探傷結果(由氣瓶制造廠提供): 試驗用介質__________;疲勞試驗壓力__________MPa;循環速率_______________ 升壓時間:__________s;上限壓力_____________MPa;上限壓力下保壓時間_____s 降壓時間:__________s;下限壓力_____________MPa;下限壓力下保壓時間_____s 壓力循環實測壓力-時間曲線(附圖) 試驗時氣瓶外表面實測溫度范圍_____________________________________________℃ 試驗情況記錄: 試驗結果: 試驗起迄日期: 年 月 日至 年 月 日 試驗員簽名: 試驗單位負責人簽名: 試驗單位蓋章 報告日期 年 月 日 |
牙膏中4-氨甲基環己甲酸(凝血酸)的…
塑料保鮮盒
牙膏中甲醛含量的測定 高效液相色譜法
眼部護膚化妝品中禁用水溶性著色劑酸…
滌綸牽伸絲
莎稗磷乳油有效成分含量的測定方法 …
禾草敵乳油有效成分含量的測定方法 …
生橡膠 丙烯腈-丁二烯橡膠(NBR)中…
常用化學危險品貯存通則【作廢】
工業管道的基本識別色、識別符號和安…
氣瓶顏色標志【作廢】
危險化學品從業單位安全標準化通用規范
常用危險化學品的分類及標志【作廢】
紡織工業企業安全管理規范
化工企業安全衛生設計規定【作廢】
危險化學品貯存通則